![]()
M300燃氣烘包系統
說明:
本設備由使用方提出的具體燃料及使用的要求由制造方定制加工:設備制造參照歐洲工業燃氣標準EN746,所選元器件都確保安全及相關的認證,但本設備的管路及控制設計僅符合定制方的要求,配件實施HWS線澆注包子的預熱工藝手段,如果改變使用的燃料及功能,請聯系制造方,由制造方對設備進行評定,以確定是否能夠使用;
系統設計要求:
該燃氣烘包系統配套使用于HWS線澆注機包子的預熱與保溫之用。澆注機包子的有效尺寸約1650*650*600mm。在城市煤氣熱值約3500±100大卡/m3、使用點壓力0.030~0.035kg·f/cm2助燃下,約60分鐘把該澆注包升溫至1200℃。
該系統要求制作在一個單體上。單體上裝有燃氣點火、控制、安全保護、吹風的燃氣工作系統,強排風燒嘴通過連接管道,可以塞入澆注包頂部Φ131mm的孔徑里進行對包體加溫(燒嘴與單體連接管道不短于3米)。
該系統需要噴出的火焰熱能可以調節,在需要的時候對澆注包溫火烘烤。
技術參數:
燃料(Fuel gas):城市管道煤氣(上海城煤公司供應)
熱值(CALORIE Vaue):3500kcal/m3
燃氣入口壓力:大于35毫巴
爐子工作溫度:最大1200攝氏度
燒嘴功率:140Kw 可調節比為1:4
燒嘴數量:1支
控制方式:間隙式式作方式,變頻比例式調節。
供應電源:380V 50Hz 3PHS (三相 380V/50Hz),風機工作頻率:20hz 到 90Hz馬達轉速900r.pm to 7,500r.pm)

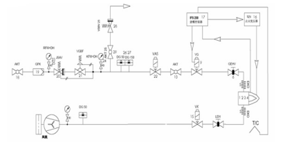
安裝連接圖
燃燒系統說明:
M300燃燒管路及控制所設計的工業燃氣燃燒系統是按照歐洲燃氣工業安全標準設計,所有的單體設備均符合EN 161和EN746-2歐盟燃氣工業產品制造和安全標準。
在燃氣主管路中按照燃氣流向包括:
1.球閥AKT:檢修或調試時燃氣總管手動切斷。每次打開時一定要緩慢開啟,避免高壓燃氣對下游管路系統中各設備的沖擊,尤其是對燃氣減壓閥GDJ的沖擊。
2.高壓端壓力表RFM或KFM及壓力表保護按鈕DH:就地顯示燃氣的節點壓力,以便作為調整的依據,DH為壓力表保護按鈕,需要顯示壓力時按下,松開后壓力表歸零,避免高壓氣體長期頂在壓力表內彈簧上,造成顯示誤差。
3.燃氣過濾器GFK:過濾燃氣介質。
4.機械式安全切斷閥JSAV:管道內燃氣超壓后自動切斷燃氣供給,保護燃氣減壓閥VGBF下游的低壓設備。需要在閥后下游管道上取壓作為調節信號,取壓點距離減壓閥VGBF出口應盡量保證大于等于5倍的管徑。故障處理后,需要人員到現場手動復位。
5.燃氣減壓穩壓閥GDJ:自力式減壓閥,減壓并維持系統穩定的燃氣壓力。現根據不同耐壓等級分為:0.5BAR,1BAR和4BAR三個等級。需要在閥后下游管道上取壓作為調節信號,取壓點距離減壓閥出口應盡量保證大于等于5倍的管徑。 本系統選擇的GDJ輸入要求小于500mbar,輸出壓力為12-25mbar可調節;
6.低壓端壓力表KFM及壓力表保護按鈕DH:顯示燃氣減壓閥出口端壓力。
7.超壓放散閥VSBV:管道內燃氣壓力超過設定危險值后,自動開啟,將高壓燃氣釋放到大氣。放散管道應接到車間外。
8.高壓和低壓保護壓力開關DG:監測管道中的燃氣壓力,設定監測的高限和低限,一旦出現壓力超高或過低,均會有開關量輸出到上位的安全系統,切斷下游總管的電磁或電動安全切斷閥VAS240R/NW。
9.電磁或電動安全切斷閥VG或VK:常閉閥(未通電情況下閥門的自然狀態),緊急狀態下,切斷燃氣總供給。
10.手動流量調節閥GEHV,用于手動調節空氣流量,實現空燃比例,調整燒嘴全功率燃燒時的狀態。
在空氣總管路中按照空氣流向包括:
1. 壓力表KFM及壓力表保護按鈕DH:就地顯示風機出口空氣壓力。DH為壓力表保護按鈕,需要顯示壓力時按下,松開后壓力表歸零,避免高壓氣體長期頂在壓力表內彈簧上,造成顯示誤差。
2. 空氣低壓保護壓力開關DG:監測風機出口的空氣壓力,設定監測的低限,一旦出現壓力過低,會有開關量輸出到上位的安全系統,報警。

控制箱面板及內部
控制系統:
1. 燒嘴控制器IFS137B:接收點火信號后執行點火程序,打開燃氣管路電磁閥VAS,同時給點火變壓器TZI供電,在燒嘴漩流片處打火,點火后經過火焰安全驗證時間,火焰電流能穩定持續的回到控制器,則IFS137B停止給點火變壓器TZI的供電,進入正常的火焰監測;如果火焰沒有點著或故障熄滅后,IFS 37B立即關閉燃氣電磁閥VAS,切斷燃氣供給,同時輸出報警信號。
2. 點火變壓器 TZI:由燒嘴控制器控制,通過點火電極,在燒嘴漩流片處打電火花點火。
3. 安裝了先進的變頻的風機馬達,配合埃默生EV1000P的節能變頻器,可大范圍內的調節風量,并通過測量風壓的管路接通空燃比例閥GIK實現燃氣的自動調節;同時可根據工藝的需求,設置變頻器的程序來自動調節燃燒工況;
安裝:
M300為撬裝式整體安裝的設計,燒嘴通過軟連接延伸最長5米;風機、管路及控制系統均已完裝完畢。運至工廠安裝前確保燃料管路已接至設備前1米內,通過軟連接接至DN40的球閥入口處即可;燃料管路供應的壓力應在75mbar至350mbar之前,超過此范內內的壓力設備會發生安全自鎖定;

安全切斷閥
機械安全切斷閥A,不受電路控制超壓功斷,功斷后需人工旋開上部的塑料手柄并提起后才能重新開啟;
調試運行
M300設備首次調試為供應商現場安裝調式,首次調式成功運行后,只要不改變燃燒的情況下,無需再進行調節,只需開啟啟動開關即可全自動運行。但根據工況需要通過調整變頻的的工作方式來調節工藝要求;如下:
額定大小燃燒方式:將風機變頻器恒定在某一頻率下的工作方式;即啟/停工作方式。
手動調節:開啟后通過調節變頻器面板上的旋鈕改變頻率,調整大小火,直至停機;即啟/調節/停工作方式;
自動軟啟動方式:首先將風機變頻器設定較低頻率下(小于50 Hz小火裝態)啟動,運行時間1-30分鐘,然后轉入高頻率大于50Hz(大火狀態)運行;即雙段火運行方式,啟動/小火/大火/關閉模式;
工藝控制模式:可以根據工藝的要求,通過預先設定風機變頻器的工作模式來改變燃燒的情況,即多段火可變模式,啟動/小火/大火/**/**停止;
設備箱體內的閥門不得隨意調節或關閥,如需改變用途或調整功率,需由供應商技術人員在場;
操作維護
本設備在使用過程中應有專人負責,做好排次的交接工作;
主閥:設備前端的主閥必須由車間負責管理,只有當需要設備待機時才能開啟;非連續工作的下班,節假日時間應保持關閉裝態,并作好開、關記錄;
運行操作:當設備處于待機狀態后交由當班的操作人員,操作人員必須是通過培訓已掌握設備運行的人員,未經培訓或不合格的人員決對不能操作本設備;
緊急安全切斷;當設備發生機械緊急安全功斷后,操作人員不能自已處理,必須上報車間負責人員,以及設備科管理人員,由設備科管理人員開啟手動復位開關后再運行,事情應查情原因并記錄、上報等;非機械安全功斷的可由當班人員自行重啟,但最多重啟次數為2次,超過2次以下的要求上報,并按第一種情況處理;
變頻器的運行調節:M300是通過調節變頻器的工作模式來實現控制燃燒的工況及時間的,所以變頻器的工作模試由車間負責人,設備科以及技術部共同研究確定后再進行調整的,當班操作人員不得對其進行調節;所有調節都必須設定密碼保護,密碼交由設備科負責人員保進行保管;
日常維護:
進風過濾棉需要定期更換或清洗:定期(每周)檢查風機過濾器外罩的過濾棉,由車間負責人根據情況決定更換或清洗;
定期檢查壓力表(每月),每月檢查一次壓力表指針讀數是否準確;如發現在零位不準時需手動調校;
每3個月檢查控制箱是否積塵:本設備由于變頻器帶有散熱風扇,可能造成表制箱內通風積塵,如發現各塵需要及時清掃;
每年對設備進行檢修一次:由上海昂步熱能設備有限公司每年對設備進行一次檢查;
